
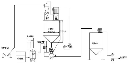
粉體氣力輸送機是一種用于輸送粉狀物料的設備,廣泛應用于化工、制藥、食品、建材等行業。它利用氣流將粉體物料從一個地點輸送到另一個地點,具有以下幾個主要特點:
1、高效性:氣力輸送可以在較短的時間內將大量粉體物料輸送到指定位置。
2、適應性強:可以輸送多種類型的粉體物料,包括細粉、顆粒等,適用于不同的工藝需求。
3、密閉性:氣力輸送系統通常是密閉的,能夠有效防止物料泄漏和環境污染。
4、節省空間:與傳統的帶式輸送機相比,氣力輸送機占用的空間較小,適合在空間有限的場所使用。
5、自動化程度高:氣力輸送系統可以與其他生產設備聯動,實現自動化操作,提高生產效率。
氣力輸送機的工作原理通常是通過風機或壓縮空氣產生氣流,將粉體物料通過管道輸送。根據輸送方式的不同,氣力輸送可以分為稀相輸送和濃相輸送兩種。

